联系人:赵经理
手 机:18761031608
电 话:0523-87669448
QQ :1848859180
邮 件:1848859180@qq.com
传 真:0523-87669448
网 址:www.taixing-jsj.com.cn
地 址:泰兴市姚王镇泰姚北路10号
辊道电机减速器特点
辊道电机减速器(JB/T 5562一1991)采取电动机和减速器直联式,由电动机直接驱动圆柱齿轮减速器或行星齿轮减速器进行传动,包括YZD、YGL、YZL、YGX、YZX五种型式,机电合为一体,结构紧凑,体积小,安装方便,可靠性高,使用寿命长。主要适用于轧机(传动比i≤12.5)及连铸机(i≥25)单独传动运输辊道,其负荷特性为启动较频繁,带负荷启动,且正、反两向运转,也可用于其他负荷相似或较轻的机械传动。工作环境温度为-40~50℃,低于0℃时,启动前应预热,高于40℃时,应采取降温措施。
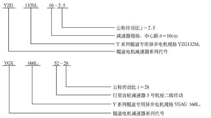
辊道电机减速器的型号与标记
(1)YZD型一YZG型电机(Y系列辊道专用三相异步电机)与单级圆柱齿轮减速器组成的辊道电机减速器。
(2)YGL型一YGAG型电机(Y系列辊道专用三相异步电机)与二级圆柱齿轮减速器组成的辊道电机减速器。
(3)YZL型一YZG型电机与二级圆柱齿轮减速器组成的辊道电机减速器。
(4)YGX型一YGAG型电机与行星齿轮减速器组成的辊道电机减速器。
(5)YZX型一YZG型电机与行星齿轮减速器组成的辊道电机减速器。
2. 标记

YZD、YGL、YZL、YGX、YZX辊道电机减速器实体模型

YZD型辊道减速机实体模型 YGL、YZL型辊道减速机实体模型

YGX、YZX型辊道减速机实体模型
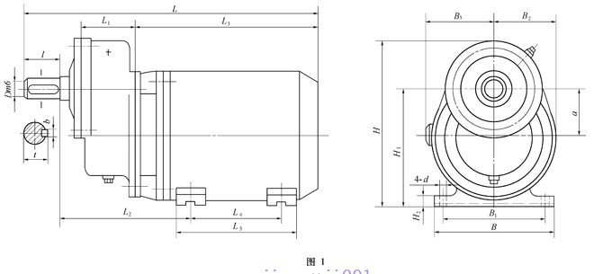
YZD型辊道电机减速器主要尺寸

| 型号 | a | L | B | H | L1 | L2 | L3 | L4 | L5 | B1 | B2 | B3 | H1 | H2 | D(m6) | l | b | t | d | 质量/kg |
YZD112M107 | 75 | ≤480 | 250 | 330 | 85 | 192 | 305 | 140 | 235 | 190 | 125 | 125 | 190 | 15 | 35 | 58 | 10 | 38 | 12 | 70 |
YZD132M110 | 100 | ≤633 | 275 | 355 | 115 | 270 | 401 | 178 | 260 | 216 | 140 | 145 | 236 | 17 | 45 | 82 | 14 | 48.5 | 12 | 119 |
YZD132M210 | 100 | ≤633 | 275 | 355 | 115 | 270 | 401 | 178 | 260 | 216 | 140 | 145 | 236 | 17 | 45 | 82 | 14 | 48.5 | 12 | 125 |
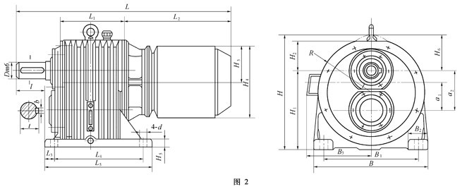
YGL、YZL型减速器主要尺寸

型号 | 中心距 | L ≤ | B | H | L1 | L2 | L3 | L4 | L5 | B1 | B2 | B3 | H1 | H2 | H3 | H4 | H5 | H6 | R | D (m6) | l | b | t | d | 质量m/kg | |
高速级a1 | 低速级a2 | |||||||||||||||||||||||||
YGL132M117 | 75 | 100 | 695 | 320 | 333 | 158 | 392 | 30 | 270 | 330 | 250 | 70 | 220 | 200 | 120 | 132 | 265 | 28 | 133 | 155 | 45 | 82 | 14 | 48.5 | 24 | 150 |
YGL132M217 | 75 | 100 | 695 | 320 | 333 | 158 | 392 | 30 | 270 | 330 | 250 | 70 | 220 | 200 | 120 | 132 | 265 | 28 | 133 | 155 | 45 | 82 | 14 | 48.5 | 24 | 160 |
YGL160L127 | 118 | 150 | 975 | 482 | 460 | 217 | 568 | 33 | 350 | 410 | 380 | 90 | 250 | 300 | 145 | 160 | 315 | 32 | 160 | 218 | 65 | 105 | 18 | 69 | 28 | 350 |
YGL180L127 | 118 | 150 | 955 | 482 | 485 | 217 | 548 | 33 | 350 | 410 | 380 | 90 | 290 | 300 | 145 | 185 | 370 | 32 | 160 | 218 | 65 | 105 | 18 | 69 | 28 | 378 |
YZL132M117 | 75 | 100 | 734 | 320 | 333 | 158 | 431 | 30 | 270 | 330 | 250 | 70 | — | 200 | 120 | 143 | 285 | 28 | 133 | 155 | 45 | 82 | 14 | 48.5 | 24 | 142 |
YZL132M217 | 75 | 100 | 734 | 320 | 333 | 158 | 431 | 30 | 270 | 330 | 250 | 70 | — | 200 | 120 | 143 | 285 | 28 | 133 | 155 | 45 | 82 | 14 | 48.5 | 24 | 154 |
YZL160M127 | 118 | 150 | 876 | 480 | 460 | 217 | 464 | 33 | 350 | 410 | 380 | 90 | — | 300 | 145 | 163 | 325 | 32 | 160 | 218 | 65 | 105 | 18 | 69 | 28 | 272 |
YZL160M227 | 118 | 150 | 876 | 480 | 460 | 217 | 464 | 33 | 350 | 410 | 380 | 90 | — | 300 | 145 | 163 | 325 | 32 | 160 | 218 | 65 | 105 | 18 | 69 | 28 | 285 |
YGX、YZX型减速器主要尺寸

型号 | L ≤ | B | H | L1 | L2 | L3 | L4 | L5 | B1 | B2 | B3 | H1 | H2 | H3 | H4 | R | D (m6) | l | b | t | d | 质量m/kg |
YGX132M111 | 698 | 280 | 307 | 268 | 340 | 33 | 190 | 240 | 220 | 60 | 220 | 140 | 265 | 132.5 | 22 | 133 | 50 | 82 | 14 | 53.5 | 20 | 142 |
YGX132M211 | 698 | 280 | 307 | 268 | 340 | 33 | 190 | 240 | 220 | 60 | 220 | 140 | 265 | 132.5 | 22 | 133 | 50 | 82 | 14 | 53.5 | 20 | 158 |
YGX132M121 | 716 | 305 | 325 | 286.5 | 340 | 25.5 | 205 | 265 | 235 | 65 | 220 | 140 | 265 | 132.5 | 25 | 140 | 60 | 105 | 18 | 64 | 25 | 165 |
YGX132M221 | 716 | 305 | 325 | 286.5 | 340 | 25.5 | 205 | 265 | 235 | 65 | 220 | 140 | 265 | 132.5 | 25 | 140 | 60 | 105 | 18 | 64 | 25 | 181 |
YGX160L141 | 978 | 380 | 425.5 | 373 | 486 | 48 | 250 | 310 | 320 | 75 | 250 | 180 | 315 | 157.5 | 33 | 180 | 80 | 130 | 22 | 85 | 28 | 323 |
YGX132M122 | 825 | 305 | 325 | 382 | 340 | 27 | 280 | 340 | 235 | 65 | 220 | 140 | 265 | 132.5 | 25 | 140 | 60 | 105 | 18 | 64 | 25 | 167 |
YGX132M242 | 907 | 380 | 425.5 | 465 | 340 | 40 | 355 | 415 | 320 | 75 | 220 | 180 | 265 | 132.5 | 33 | 180 | 75 | 105 | 20 | 79.5 | 28 | 238 |
YGX160L152 | 1195 | 420 | 465 | 590 | 486 | 62 | 445 | 535 | 360 | 75 | 250 | 200 | 315 | 157.5 | 35 | 200 | 90 | 130 | 25 | 95 | 28 | 446 |
YZX132M121 | 746 | 305 | 363 | 286.5 | 370 | 25.5 | 205 | 265 | 235 | 65 | — | 140 | 285 | 142.5 | 25 | 140 | 60 | 105 | 18 | 64 | 25 | 153 |
YZX132M221 | 746 | 305 | 363 | 286.5 | 370 | 25.5 | 205 | 265 | 235 | 65 | — | 140 | 285 | 142.5 | 25 | 140 | 60 | 105 | 18 | 64 | 25 | 155 |
YZX160M141 | 945 | 380 | 440 | 373 | 453 | 48 | 250 | 310 | 320 | 75 | — | 180 | 325 | 162.5 | 33 | 180 | 80 | 130 | 22 | 85 | 28 | 247 |
YZX132M242 | 946 | 380 | 403 | 465 | 370 | 40 | 355 | 415 | 320 | 75 | — | 180 | 285 | 142.5 | 33 | 180 | 75 | 105 | 20 | 79.5 | 28 | 222 |
YZX160M152 | 1061 | 420 | 465 | 590 | 365 | 62 | 445 | 535 | 360 | 75 | — | 200 | 325 | 162.5 | 35 | 200 | 90 | 130 | 25 | 95 | 28 | 360 |
YZD、YGL、YZL、YGX、YZX型减速器的承载能力
型号 | 电 机 | 减速器 | |||||||||||||
型号 | 功率 P/kW | 转速n/ r·min-1 | 转矩/N·m | 公称传动比iN | |||||||||||
1.4 | 1.6 | 1.8 | 2 | 2.24 | |||||||||||
额定 MH | 启动 Mn | 按电机转矩计算的输出转矩/N·m | |||||||||||||
MT | MQ | MT | MQ | MT | MQ | MT | MQ | MT | MQ | ||||||
YZD112M107 | YZG112M1 | 1.5 | 920 | 15.5 | 37.9 | 20.5 | 49.9 | 23.5 | 56.8 | 26.4 | 64.6 | 29.4 | 71.5 | 32.3 | 80.3 |
YZD132M110 | YZG132M1 | 2.2 | 908 | 23.1 | 57 | 31.0 | 76.6 | 35.5 | 87.6 | 39.9 | 98.5 | 44.4 | 109.4 | 49.7 | 122.6 |
YZD132M210 | YZG132M2 | 3.7 | 915 | 38.5 | 96 | 51.7 | 129.0 | 59.1 | 147.5 | 66.5 | 165.9 | 73.9 | 184.3 | 82.8 | 206.4 |
YGL132M117 | YGAG132M1 | 1.7 | 830 | 19.5 | 48 | 25.7 | 63.2 | 29.3 | 72.2 | 33.0 | 81.2 | 36.7 | 90.2 | 41.1 | 101.1 |
YGL132M217 | YGAG132M2 | 2.2 | 840 | 24.9 | 67 | 32.7 | 88.2 | 37.4 | 100.8 | 42.1 | 113.4 | 46.8 | 126.0 | 52.4 | 141.1 |
YGL160L127 | YGAG160L1 | 4 | 600 | 60 | 150 | 78.9 | 197.4 | 90.2 | 225.6 | 101.5 | 253.8 | 112.8 | 282.0 | 126.3 | 315.8 |
YGL180L127 | YGAG180L1 | 6.7 | 615 | 112 | 280 | 147.4 | 368.5 | 168.4 | 421.1 | 189.5 | 473.8 | 210.6 | 526.4 | 235.8 | 589.6 |
YZL132M117 | YZG132M1 | 2.2 | 908 | 23.1 | 57 | 30.4 | 75.0 | 34.7 | 85.7 | 39.1 | 96.4 | 43.4 | 107.2 | 48.6 | 120.0 |
YZL132M217 | YZG132M2 | 3.7 | 915 | 38.5 | 96 | 50.6 | 126.3 | 57.9 | 144.4 | 65.1 | 162.4 | 72.4 | 110.5 | 81.1 | 202.1 |
YZL160M127 | YZG160M1 | 5.8 | 927 | 59.7 | 149 | 78.6 | 196.1 | 89.8 | 224.1 | 101.0 | 252.1 | 112.2 | 280.1 | 125.7 | 313.7 |
YZL160M227 | YZG160M2 | 7.5 | 940 | 76.1 | 190 | 100.1 | 250.0 | 114.5 | 285.8 | 128.8 | 321.5 | 143.1 | 357.2 | 160.2 | 400.1 |
型号 | 电 机 | 减速器 | |||||||||||||
型号 | 功率 P/kW | 转速n/ r·min-1 | 转矩/N·m | 公称传动比iN | |||||||||||
2.5 | 2.8 | 3.15 | 3.55 | 4 | |||||||||||
额定 MH | 启动 Mn | 按电机转矩计算的输出转矩/N·m | |||||||||||||
MT | MQ | MT | MQ | MT | MQ | MT | MQ | MT | MQ | ||||||
YZD112M107 | YZG112M1 | 1.5 | 920 | 15.5 | 37.9 | 36.2 | 89.1 | 41.6 | 99.9 | 46.3 | 113.4 | — | — | — | — |
YZD132M110 | YZG132M1 | 2.2 | 908 | 23.1 | 57 | 55.4 | 136.8 | 62.1 | 153.2 | 69.8 | 172.4 | — | — | — | — |
YZD132M210 | YZG132M2 | 3.7 | 915 | 38.5 | 96 | 92.4 | 230.4 | 103.5 | 258.0 | 116.4 | 290.3 | — | — | — | — |
YGL132M117 | YGAG132M1 | 1.7 | 830 | 19.5 | 48 | 45.8 | 112.8 | 51.3 | 126.3 | 57.7 | 142.1 | 65.1 | 160.2 | 73.3 | 180.5 |
YGL132M217 | YGAG132M2 | 2.2 | 840 | 24.9 | 67 | 58.5 | 157.5 | 65.5 | 176.3 | 73.7 | 198.4 | 83.1 | 223.6 | 93.6 | 252.0 |
YGL160L127 | YGAG160L1 | 4 | 600 | 60 | 150 | 141.0 | 352.5 | 157.9 | 394.8 | 177.7 | 444.2 | 200.2 | 500.6 | 225.6 | 564.0 |
YGL180L127 | YGAG180L1 | 6.7 | 615 | 112 | 280 | 263.2 | 658.0 | 294.8 | 736.9 | 331.6 | 829.1 | 373.7 | 934.4 | 421.1 | 1052.8 |
YZL132M117 | YZG132M1 | 2.2 | 908 | 23.1 | 57 | 54.3 | 134.0 | 60.8 | 150.0 | 68.4 | 168.8 | 77.1 | 190.2 | 86.9 | 214.3 |
YZL132M217 | YZG132M2 | 3.7 | 915 | 38.5 | 96 | 90.5 | 225.6 | 101.3 | 252.7 | 114.0 | 284.3 | 126.5 | 320.4 | 145.0 | 360.9 |
YZL160M127 | YZG160M1 | 5.8 | 927 | 59.7 | 149 | 140.3 | 350.1 | 157.1 | 392.2 | 176.8 | 440.4 | 99.2 | 247.2 | 224.5 | 560.2 |
YZL160M227 | YZG160M2 | 7.5 | 940 | 76.1 | 190 | 178.8 | 446.8 | 200.3 | 500.1 | 225.3 | 562.6 | 253.9 | 634.0 | 286.1 | 714.4 |
型号 | 电 机 | 减速器 | ||||||||||||||
型号 | 功率 P/kW | 转速 n/ r·min-1 | 转矩 /N·m | 公称传动比iN | ||||||||||||
4.5 | 5 | 5.6 | 6.3 | 1.4 ~3.15 | 3.55 ~5.6 | 6.3 ~8 | ||||||||||
额定 MH | 启动 Mn | 按电机转矩计算的输出转矩/N·m | 按齿轮承载能力计算 的额定输出转矩 M2/N·m | |||||||||||||
MT | MQ | MT | MQ | MT | MQ | MT | MQ | |||||||||
YZD112M107 | YZG112M1 | 1.5 | 920 | 15.5 | 37.9 | — | — | — | — | — | — | — | — | 93.1 | — | — |
YZD132M110 | YZG132M1 | 2.2 | 908 | 23.1 | 57 | — | — | — | — | — | — | — | — | 235.2 | — | — |
YZD132M210 | YZG132M2 | 3.7 | 915 | 38.5 | 96 | — | — | — | — | — | — | — | — | 235.2 | — | — |
YGL132M117 | YGAG132M1 | 1.7 | 830 | 19.5 | 48 | 82.5 | 203.0 | 91.7 | 225.6 | 102.6 | 252.7 | 115.5 | 284.2 | 196 | 343 | 441 |
YGL132M217 | YGAG132M2 | 2.2 | 840 | 24.9 | 67 | 105.3 | 283.4 | 117.0 | 315.0 | 131.0 | 352.7 | 147.5 | 396.8 | 196 | 343 | 441 |
YGL160L127 | YGAG160L1 | 4 | 600 | 60 | 150 | 253.8 | 634.5 | 282.0 | 705.0 | 315.8 | 789.6 | 355.3 | 888.3 | 911 | 1421 | 1617 |
YGL180L127 | YGAG180L1 | 6.7 | 615 | 112 | 280 | 473.8 | 1184.4 | 526.4 | 1316.0 | 589.6 | 1473.9 | 663.3 | 1658.2 | 911 | 1421 | 1617 |
YZL132M117 | YZG132M1 | 2.2 | 908 | 23.1 | 57 | 97.7 | 241.1 | 108.6 | 267.9 | 121.6 | 300.0 | 136.8 | 337.6 | 196 | 343 | 441 |
YZL132M217 | YZG132M2 | 3.7 | 915 | 38.5 | 96 | 162.9 | 406.1 | 181.0 | 451.2 | 202.7 | 505.3 | 228.0 | 568.5 | 196 | 343 | 441 |
YZL160M127 | YZG160M1 | 5.8 | 927 | 59.7 | 149 | 252.5 | 630.3 | 280.6 | 700.3 | 314.3 | 784.3 | 353.5 | 882.4 | 911 | 1421 | 1617 |
YZL160M227 | YZG160M2 | 7.5 | 940 | 76.1 | 190 | 321.9 | 803.7 | 351.7 | 893.0 | 400.6 | 1000.2 | 450.7 | 1125.2 | 911 | 1421 | 1617 |
型号 | 电 机 | 减速器 | |||||||||||||
型号 | 功率 P/kW | 转速 n/ r·min-1 | 转矩/N·m | 公称传动比iN | |||||||||||
5 | 5.6 | 6.3 | 7.1 | 8 | |||||||||||
额定 MH | 启动 Mn | 按电机转矩计算的输出转矩/N·m | |||||||||||||
MT | MQ | MT | MQ | MT | MQ | MT | MQ | MT | MQ | ||||||
YGX132M111 | YGAG132M1 | 1.7 | 830 | 19 | 48 | 91.2 | 230.4 | 102.1 | 258 | 114.9 | 290.3 | 129.5 | 327.2 | 145.9 | 368.6 |
YGX132M211 | YGAG132M2 | 2.2 | 840 | 26 | 67 | 124.8 | 321.6 | 139.8 | 360 | 157.2 | 405.2 | 177.2 | 456.7 | 199.7 | 514.6 |
YGX132M121 | YGAG132M1 | 1.7 | 830 | 19 | 48 | 91.2 | 230.4 | 102.1 | 258 | 114.9 | 290.3 | 129.5 | 327.2 | 145.9 | 368.6 |
YGX132M221 | YGAG132M2 | 2.2 | 840 | 26 | 67 | 124.8 | 321.6 | 139.8 | 360 | 157.2 | 405.2 | 177.2 | 456.7 | 199.7 | 514.6 |
YGX160L141 | YGAG160L1 | 4 | 600 | 60 | 150 | 288 | 720 | 822.6 | 806.4 | 362.9 | 907.2 | 408.9 | 1022.4 | 460.8 | 1152 |
YZX132M121 | YZG132M1 | 2.2 | 908 | 23 | 57 | 110.4 | 273.6 | 123.6 | 306.4 | 139.1 | 344.7 | 156.7 | 388.5 | 176.6 | 437.8 |
YZX132M221 | YZG132M2 | 3.7 | 915 | 38 | 96 | 182.4 | 460.8 | 204.3 | 516.1 | 229.8 | 580.6 | 259 | 654.3 | 291., 8 | 7, 37.3 |
YZX160M141 | YZG160M1 | 5.8 | 927 | 59 | 283.2 | 715.2 | 317.2 | 801 | 356.8 | 901.1 | 402 | 1015 | 453 | 1144 | |
YGX132M122 | YGAG132M1 | 1.7 | 830 | 19 | 48 | — | — | — | — | — | — | — | — | — | — |
YGX132M242 | YGAG132M2 | 2.2 | 840 | 26 | 67 | — | — | — | — | — | — | — | — | — | — |
YGX160L152 | YGAG160L1 | 4 | 600 | 60 | 150 | — | — | — | — | — | — | — | — | — | — |
YZX132M242 | YZG132M2 | 3.7 | 915 | 38 | 96 | — | — | — | — | — | — | — | — | — | — |
YZX160M152 | YZG160M1 | 5.8 | 927 | 59 | 149 | — | — | — | — | — | — | — | — | — | — |
型号 | 电 机 | 减速器 | |||||||||||||
型号 | 功率 P/kW | 转速 n/ r·min-1 | 转矩/N·m | 公称传动比iN | |||||||||||
5 | 5.6 | 6.3 | 7.1 | 8 | |||||||||||
额定 MH | 启动 Mn | 按电机转矩计算的输出转矩/N·m | |||||||||||||
MT | MQ | MT | MQ | MT | MQ | MT | MQ | MT | MQ | ||||||
YGX132M111 | YGAG132M1 | 1.7 | 830 | 19 | 48 | 164.2 | 414.7 | 182.4 | 460.8 | 204.3 | 516.1 | 228 | 576 | — | — |
YGX132M211 | YGAG132M2 | 2.2 | 840 | 26 | 67 | 224.6 | 578.9 | 249.6 | 643.2 | 279.6 | 720.3 | 312 | 804 | — | — |
YGX132M121 | YGAG132M1 | 1.7 | 830 | 19 | 48 | 164.2 | 414.7 | 182.4 | 460.8 | 204.3 | 516.1 | 228 | 576 | — | — |
YGX132M221 | YGAG132M2 | 2.2 | 840 | 26 | 67 | 224.6 | 518.7 | 249.6 | 643.2 | 279.6 | 720.3 | 312 | 804 | — | — |
YGX160L141 | YGAG160L1 | 4 | 600 | 60 | 150 | 518.4 | 1296 | 576 | 1440 | 645 | 1612.8 | 720 | 1800 | — | — |
YZX132M121 | YZG132M1 | 2.2 | 908 | 23 | 57 | 198.7 | 492.5 | 220.8 | 547.2 | 247.3 | 612.8 | 276 | 684 | — | — |
YZX132M221 | YZG132M2 | 3.7 | 915 | 38 | 96 | 328.3 | 809.4 | 364.8 | 921.6 | 408.5 | 1032 | 456 | 1152 | — | — |
YZX160M141 | YZG160M1 | 5.8 | 927 | 59 | 149 | 509.7 | 1281 | 566.4 | 1430 | 634.3 | 1602 | 708 | 1788 | — | — |
YGX132M122 | YGAG132M1 | 1.7 | 830 | 19 | 48 | — | — | — | — | — | — | — | — | 456 | 1152 |
YGX132M242 | YGAG132M2 | 2.2 | 840 | 26 | 67 | — | — | — | — | — | — | — | — | 624 | 1608 |
YGX160L152 | YGAG160L1 | 4 | 600 | 60 | 150 | — | — | — | — | — | — | — | — | 1440 | 3600 |
YZX132M242 | YZG132M2 | 3.7 | 915 | 38 | 96 | — | — | — | — | — | — | — | — | 912 | 2304 |
YZX160M152 | YZG160M1 | 5.8 | 927 | 59 | 149 | — | — | — | — | — | — | — | — | 1416 | 3576 |
型号 | 电 机 | 减速器 | ||||||||||||||
型号 | 功率 P/kW | 转速 n/ r·min-1 | 转矩 /N·m | 公称传动比iN | ||||||||||||
28 | 31.5 | 40 | 5.6 | 6.3~8 | 9~10 | 11.2~12.5 | 25~40 | |||||||||
额定 MH | 启动 Mn | 按电机转矩计算的输出转矩/N·m | 按齿轮承载能力计算的 额定输出转矩M2/N·m | |||||||||||||
MT | MQ | MT | MQ | MT | MQ | |||||||||||
YGX132M111 | YGAG132M1 | 1.7 | 830 | 19 | 48 | — | — | — | — | — | — | 735 | 607.6 | 421.4 | 313.6 | — |
YGX132M211 | YGAG132M2 | 2.2 | 840 | 26 | 67 | — | — | — | — | — | — | 735 | 607.6 | 421.4 | 313.6 | — |
YGX132M121 | YGAG132M1 | 1.7 | 830 | 19 | 48 | — | — | — | — | — | — | 1195.6 | 852.6 | 597.8 | 441 | — |
YGX132M221 | YGAG132M2 | 2.2 | 840 | 26 | 67 | — | — | — | — | — | — | 1195.6 | 852.6 | 597.8 | 441 | — |
YGX160L141 | YGAG160L1 | 4 | 600 | 60 | 150 | — | — | — | — | — | — | 2293.2 | 1675.8 | 1166.2 | 882 | — |
YZX132M121 | YZG132M1 | 2.2 | 908 | 23 | 57 | — | — | — | — | — | — | 1195.6 | 852.6 | 597.8 | 441 | — |
YZX132M221 | YZG132M2 | 3.7 | 915 | 38 | 96 | — | — | — | — | — | — | 1195.6 | 852.6 | 597.8 | 441 | — |
YZX160M141 | YZG160M1 | 5.8 | 927 | 59 | 149 | — | — | — | — | — | — | 2293.2 | 1675.8 | 1166.2 | 882 | — |
YGX132M122 | YGAG132M1 | 1.7 | 830 | 19 | 48 | 510.7 | 1290 | 574.6 | 1451.5 | 729.0 | 1843 | — | — | — | — | 1568 |
YGX132M242 | YGAG132M2 | 2.2 | 840 | 26 | 67 | 698.9 | 1801 | 786.2 | 2026 | 998.4 | 2572.8 | — | — | — | — | 2940 |
YGX160L152 | YGAG160L1 | 4 | 600 | 60 | 150 | 1612.9 | 4032 | 1814.4 | 4536 | 2304 | 5760 | — | — | — | — | 4312 |
YZX132M242 | YZG132M2 | 3.7 | 915 | 38 | 96 | 1021.4 | 2580 | 1149.1 | 2903 | 1459.2 | 3686 | — | — | — | — | 2940 |
YZX160M152 | YZG160M1 | 5.8 | 927 | 59 | 149 | 1585 | 4005 | 1784 | 4505.7 | 2265 | 5721.6 | — | — | — | — | 4312 |
注:表中MH—额定转矩,N·m;Mn—启动转矩N·m。
辊道电机减速器实际传动比
| 公称传动比iN型号规格 | 1.4 | 1.6 | 1.8 | 2 | 2.24 | 2.5 | 2.8 | 3.15 | 3.55 | 4 | 4.5 | 5 |
YZD112M107 | 1.400 | 1.565 | 1.810 | 1.950 | 2.278 | 2.471 | 2.75 | 3.111 | ||||
YZD132M110 | 1.407 | 1.600 | 1.826 | 1.955 | 2.250 | 2.474 | 2.810 | 3.105 | ||||
YZD132M210 | ||||||||||||
YGL132M117 | 1.400 | 1.565 | 1.810 | 2.043 | 2.296 | 2.567 | 2.736 | 3.059 | 3.537 | 3.953 | 4.419 | 5.109 |
YGL132M217 | ||||||||||||
YZL132M117 | ||||||||||||
YZL132M217 | ||||||||||||
YGL160L127 | 1.393 | 1.626 | 1.818 | 2.097 | 2.265 | 2.468 | 2.848 | 3.075 | 3.494 | 4.081 | 4.427 | 4.815 |
YGL180L127 | ||||||||||||
YGL160M127 | ||||||||||||
YZL160M227 | ||||||||||||
YGX132M111 | 4.95 | |||||||||||
YGX132M211 | ||||||||||||
YGX132M121 | 4.95 | |||||||||||
YGX132M221 | ||||||||||||
YZX132M121 | ||||||||||||
YZX132M221 | ||||||||||||
YGX160L141 | 5.000 | |||||||||||
YZX160M141 | ||||||||||||
YGX132M122 | ||||||||||||
YGX132M222 | ||||||||||||
YZX132M222 | ||||||||||||
YGX160L152 |
, ,
5.6 | 6.3 | 7.1 | 8 | 9 | 10 | 11.2 | 12.5 | 25 | 28 | 31.5 | 35.5 | 40 |
5.365 | 6.207 | |||||||||||
5.497 | 6.000 | |||||||||||
5.526 | 6.176 | 7.000 | 8.077 | 8.839 | 9.938 | 11.36 | 12.23 | |||||
5.526 | 6.176 | 7.000 | 8.077 | 9.198 | 9.800 | 11.31 | 12.25 | |||||
5.500 | 6.188 | 7.071 | 8.250 | 8.833 | 9.938 | 11.36 | 12.23 | |||||
24.50 | 27.56 | 30.57 | 34.65 | 39.92 | ||||||||
25.00 | 27.50 | 30.94 | 35.36 | 41.25 | ||||||||
| , , | 25.50 | 28.05 | 31.56 | 36.06 | 42.08 | |||||||
新标准(JB/T 5562一1991)与旧标准(JB/ZQ4003一1983)辊道电机减速器型号对照见下表。
辊道电机减速器 | 电机 | ||
新标准 JB/T 5562一1991 | 旧标准 JB/ZQ 4003一1983 | 新标准 JB/T 5562一1991 | 旧标准 JB/ZQ 4003一1983 |
YZD 112 M107 | GD3107 | YZG 112 M1 | JG 231-6 |
YZD 132 M110 | JD 1110;GD 4110 | YZG 132 M1 | JZ 211-6;JG 241-6 |
YZD 132 M210 | JD 1210;GD 4210 | YZG 132 M2 | JZ 212-6;JG 242-6 |
YGL 132 M117 | GL 4117 | YGAG 132 M1 | JG 241-6 |
YGL 132 M217 | GL 4217 | YGAG 132 M2 | JG 242-6 |
YGL 160 L127 | GL 5127 | YGAG 160 L1 | JG 251-8 |
YGL 180 L127 | GL 5227 | YGAG 180 L1 | JG 252-8 |
YZL 132 M117 | JL 1117 | YZG 132 M1 | JZ 211-6 |
YZL 132 M217 | JL 1217 | YZG 132 M2 | JZ 212-6 |
YZL 160 M127 | JL 2127 | YZG 160 M1 | JZ 221-6 |
YZL 160 M227 | JL 2227 | YZG 160 M2 | JZ 222-6 |
YGX 132M111 | GX 4111 | YGAG 132 M1 | JG 241-6 |
YGX 132 M211 | GX 4211 | YGAG 132 M2 | JG 242-6 |
YGX 132 M121 | GX 4121 | YGAG 132 M1 | JG241-6 |
YGX 132 M221 | GX 4221 | YGAG 132 M2 | JG 242-6 |
YGX 160 L141 | GX 5141 | YGAG 160 L1 | JG 251-8 |
YZX 132 M121 | JX 1121 | YZG 132 M1 | JZ211-6 |
YZX 132 M221 | JX 1221 | YZG 132 M2 | JZ212-6 |
YZX 160 M141 | JX 2141 | YZG 160 M1 | JZ 221-6 |
YGX 132 M122 | GX 4122 | YGAG 132 M1 | JG 241-6 |
YGX 132 M242 | GX 4242 | YGAG 132 M2 | JG 242-6 |
YGX 160 L152 | GX 5152 | YGAG 160 L1 | JG 251-8 |
YZX 132 M242 | JX 1242 | YZG 132 M2 | JZ 212-6 |
YZX 160 M152 | JX 2152 | YZG 160 M1 | JZ221-6 |